我用mov_wC0,VW22指令将C0move到VW200,然后再触摸屏上做一个I/O输出口,对应变量VW200.
为什么上电后,触摸屏显示的是##,而不是数字呢?
是数据类型错了吗?请高手指点。谢谢!
对了,计数器co的
问题补充:
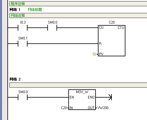
我补充了,PLC程序,用实际I0.3口开进行开关按钮(实测电压24V)。本来想按下按钮,计数器C20加1,触摸屏里I/O显示域,显示VW200的数值。
但是一直不成功,不知道是数据类型不对还是C20的设置不对?
请高手指教,谢谢!
图片说明:
e5733CEb7984ce8f5ae2c80392ca353b

最佳答案
是没有通讯上就会出现##。
提问者对于答案的评价:
问题已经解决了。原因是触摸屏和PLC的通信波特率设置不同,导致的通信失败。
所以出现“###”,现在已经正常显示了,谢谢大家!
专家置评
已阅,最佳答案正确。