控制交流接触器,反馈电压小于设定值就常闭,大于设定值就常开,问题是,反馈回来的电压在设定值上下蹦,导致接触器来回开断,压力是由水泵供水产生,程序应该怎么写才能避免这个问题?1图和2图怎么修改呢
图片说明:
20cb2890a6CE5FC6ae73be9393940f07 26ba89f7dad46dfbc9835fe36eb8dfd1
最佳答案
1.你的系统从描述上来看很小。启泵就会导致压力达到设定值,之后就会停泵;停泵后压力又会
迅速下降。
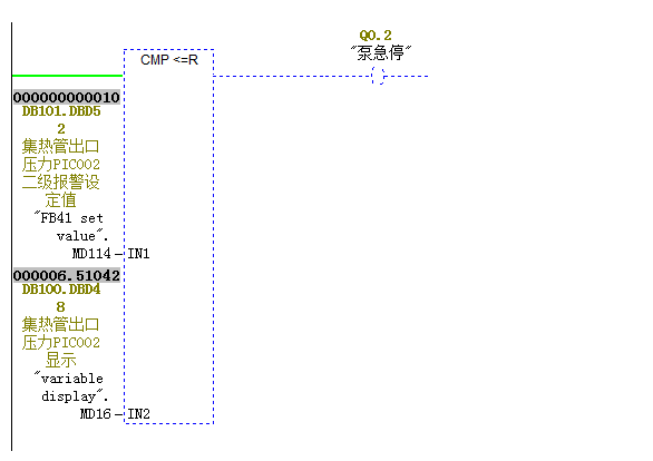
2.从你的程序看你用了PID调节(FB41)。
1)先调节你的PI参数,争取在设定值以下一点,这样就可以让泵一直运转,避免频繁启泵。必要时设置D参数。既然有PID调节了,就不要用延时了。
2)疑问就是:你既然用PID调节了,那么为什么又要用接触器控制啊。感觉你的很混乱。除非一种可能就是,你的这个设定值是一个报警值,所以你才做了急停。如果是这样,你就将PID控制的设定值设定的比你的这个急停值要低一点。
提问者对于答案的评价:
你很懂我啊
专家置评
已阅,最佳答案正确。你还可以通过设置死区来实现防抖,即两者差值在一定范围内不会触发开关输出量。