当前位置: 主页 > PLC控制

S7-300数据格式问题

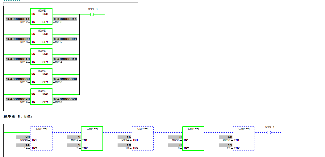
在OB1里做了读取系统时间程序,监控后数据是对的,
然后我在做个比较,在到达指定的一天程序要提醒我。
MB转换成MW后,数据格式就不一致了,我应该怎样处理?
在线后更改表达式也不对。
难道只能在比较器IN2里直接写成16#的数值,10#20我就直接写16#14

图片说明:

S7-300数据格式问题5ae111b2b26087CE54f730f235b3c687

最佳答案

读取回来的是以BCD码表示的,你可以转换为整数,使用BCD_I指令,但你要知道这个变量的含义,即表示的是年月日还是时分秒。
参见:STEP7中的时间、日期和定时器
htTP://www.ad.siemens.com.cn/download/OnlineReading.ASpx?DocId=1232
也可以使用库中的日期时间比较指令,见附图。

图片说明:

644b9f3a19e0cd811b067152b3d5b24fbd673aa86604cd44ed7df9ebe208c3be

提问者对于答案的评价:
谢谢你。能说说库中的日期时间比较指令,如果我新建一个项目在OB1中就直接调用“EQ_DT”那么DT1和DT2这两个数据从哪来?能做后给我截图看看吗?

专家置评

已阅,最佳答案正确。

  • 关注微信

猜你喜欢

微信公众号