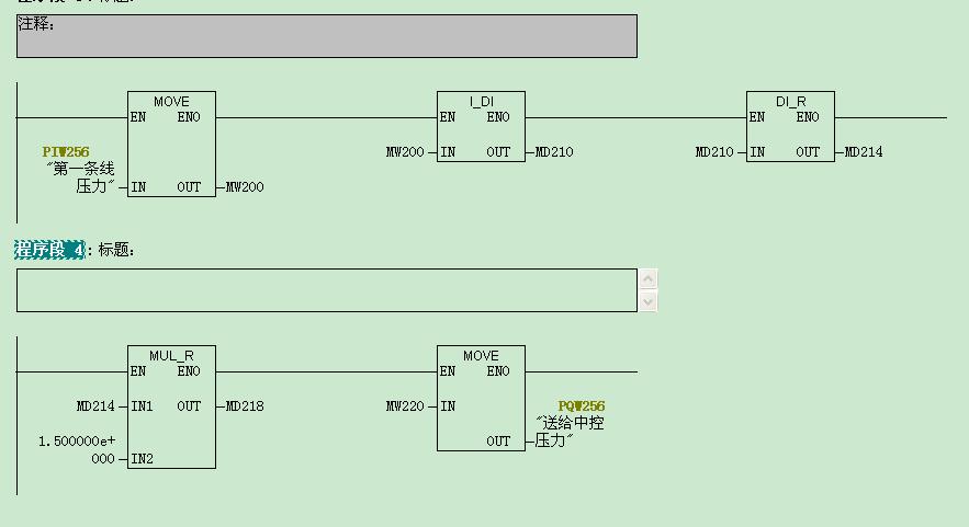
大家好,附件里有一段程序,是PIW256送给中控PQW256的程序,以前直接使用MOVE指令,即把PIW256直接MOVE给PQW256,没有任何问题。
现在需要把PIW256扩大1.5倍后move给PQW256,老是报错,即OB121、OB122、BO40原因。,请问附件里的扩大1.5倍的程序有问题吗?为什么CPU会调用OB121、OB122、BO40呢?如果要修改,怎样修改呢?
图片说明:
ff9165b7092cBF6ff6FC01ccca09db87

最佳答案
从上传的图片来看PIW256扩大1.5倍后变为为了实数(浮点数)了,这样的双字长数据类型不允许传送到PQW256中。注意,必须是整型数据,即单字长数据。
提问者对于答案的评价: